公司简介 公司新闻 综合资讯 产品展示 产品目录 客户反馈 联系我们 电子邮局
主要产品为静态混合器、动态混合设备、传热反应设备、过滤设备、消声设备、阻火设备等

管式反应器
切水器
管道过滤器
混合器
自清洗过滤器
空气过滤器
灭菌过滤器
滤件系列
精细过滤器
粉体输送设备
粉体混合设备
液体搅拌设备
消声器
特种小型设备
排水器
高效换热器
纸浆漂白专用设备
除污器(滤水器)
喷射器
纤维除雾器

管式反应器

结构特点、混合原理

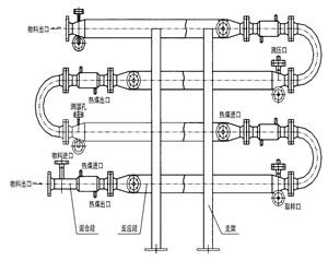
反应器是化学反应工艺中的核心设备,它按结构大致可分管式、釜式、塔式、固定床等,广泛适用于气、液、固相的化学混合反应。我公司研制开发的JHF系列强化传热反应器内部结构与静态混合器相仿,能使进入强化传热混合反应器的不同液体互相很好地混合,但与常规的静态混合器内部单元不同,其内部构件不是用板材而是用较细的管材制作,细管内部可以通加热介质也可以通冷却介质,所以内部单元不仅能起到了充分混合,而且能提供很大的传热比表面积。


管式反应器工作原理图

产品特性和用途
1、JHF-I型强化传热混合反应器
专门用于高粘度介质的强化传热过程。JHF-Ⅰ型强化传热混合反应器不需要与其它配件相组合,直接与管道联接,对于3千厘泊~45万厘泊的高粘度介质,它的传热分系数可达100~400W/m2℃,与普通的列管式换热强相比提高到4~5倍。主要用于:
(1) 食品工业中油脂的加热和冷却
(2) 合纤和塑料工业中熔融树脂的加热,冷却以及聚合物溶液的加热和冷却
(3) 日化工业中粘结剂的加热、冷却以及化妆品的加热和冷却
(4) 石油工业中熔融沥青、重油、原油、渣油的加热和冷却
(5) 炸药工业中乳化炸药的冷却
(6) 用作聚苯乙烯的聚合反应
(7) 用于苯乙烯丙烯腈共聚物的生产装置
(8) 用于丙烯睛丁二烯苯乙烯共聚物的生产装置
(9) 用作聚酰胺6的聚合反应器

2、JHF-II型强化传热混合反应器
对于强放热的液/液反应过程可以采用JHF-Ⅱ型强化传热混合反应器。JHF-Ⅱ型强化传热混合反应器水平安装,并带有SV型静态混合器作为配件,以确保互不相溶的液/液相混合均匀,需要停留时间较长的液/液反应过程,静态混合器的长度也较长,此时各台静态混合器之间可用180°的弯头来互相连接,组成单元反应器。主要用于:

  (1) 聚酯熔体的冷却 
(2) 丙烯腈氨化反应 
(3) 氯乙酸和氨气的反应

3、JHF-III型强化传热混合反应器

  对于强放热的气/液反应过程可以采用JHF-Ⅲ型强化传热混合反应器。JHF-Ⅲ型强化传热混合反应器垂直安装,一般情况下,反应器内气液两相并流向上运动,反应器底部配有专门设计的气体分布器。特殊情况下,反应器内气液两相也可以并流向下运动,反应器顶部配有专门设计的液体分布器。主要用于:

  (1)聚酯熔体的冷却
(2)丙烯腈氨化反应
(3)氯乙酸和氨气的反应

4、JHF-IV型强化传热混合反应器
JHF-Ⅳ型强化传热混合反应器能使进入它的不同流体互相很好地混合,又能强化高粘度介质的传热过程,所以特别适合用作聚合反应器。JHF-Ⅳ型内部同一截面处温度分布均匀,这不仅有利于提高聚合物的产品质量,而且有利于提高聚合反应的转化率。从单体到完全聚合,反应物料粘度有一个从小到大的变化过程,聚合度越高粘度就越大。可以与SV型静态混合器配合使用,也可以与搅拌式聚合釜配合使用。

5、应用成功实例:
1、苯甲酸钠、硫酸反应器;
2、醋酸与双氧水反应;
3、三乙胺与双氧水反应;
4、生物柴油反应;
5、戊烯、双氧水及甲酸的反应;
6、磷酸氢二铵与乙醛的反应;
7、重氮反应
8、丙烯腈氨化反应
9、羟基反应等

南通天蓝石化设备有限公司 地址:启东市台角工业园区跃龙路18号 邮编:226200 http://www.ldyjsh.com E-mail:13862980289@126.com
电话:0513-83750261 手机:13862980289 静态混合器混合器